Topics Last Week
Showing topics, images, events and files posted in for the last 7 days.
- Past hour
-
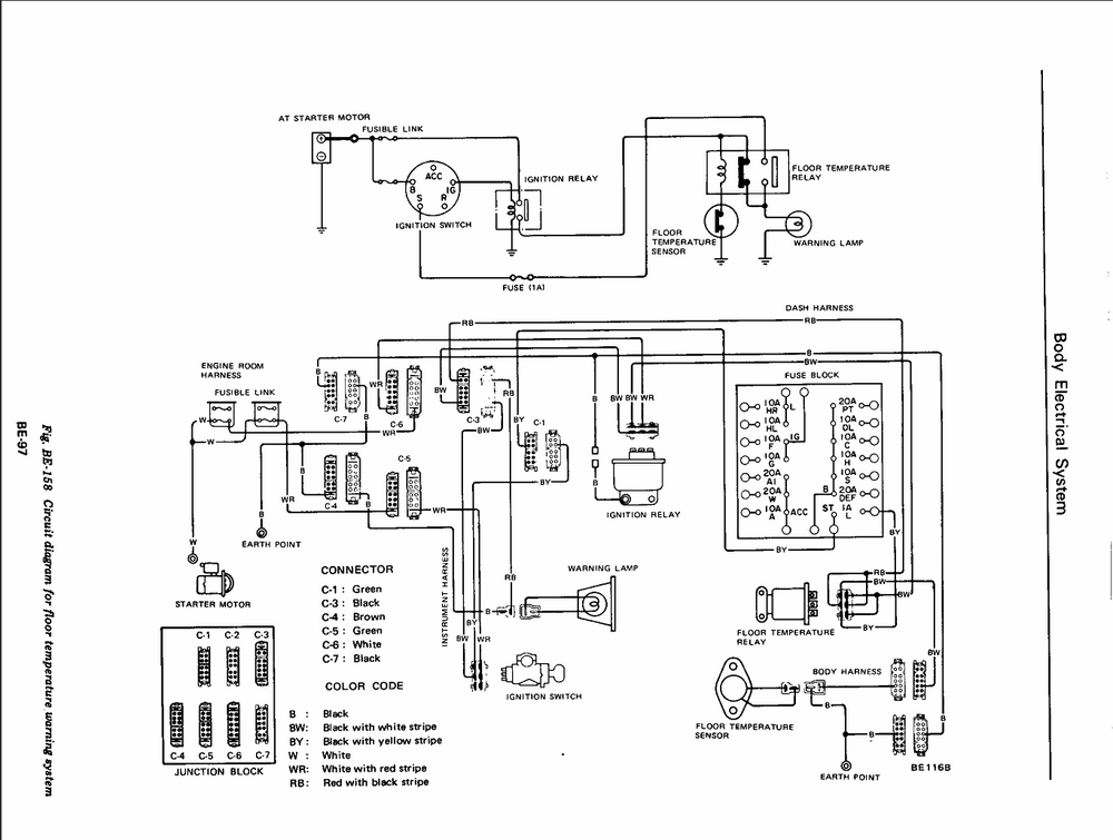
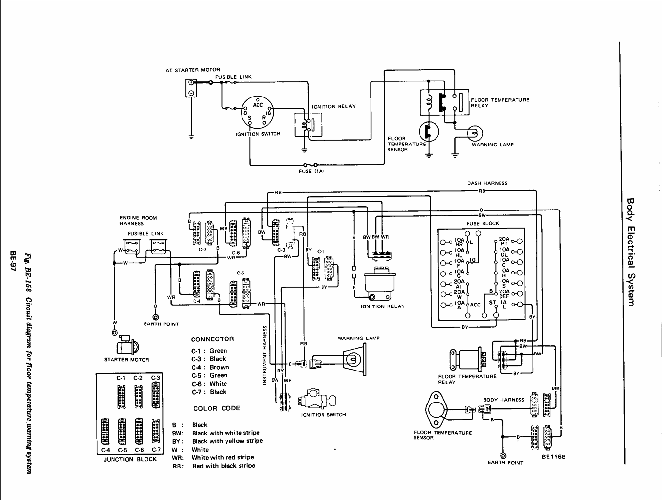
Floor temp light (76 CA model)
Hi guys, My original fuel sender was leaking around the positive contact. I replaced it with a 2 pole sender from ZCD. Since I lost the 3rd contact for the thermistor (low fuel), I only used 2 wires (pos and ground). The fuel gauge is working (I do need to bend the float's arm - I have 12 gallons there, it is showing barely half full). Now my floor temp light is always on (cranking/driving). My model is CA, I still have the sensor/catalytic converter installed. The sensor used to work. I checked the electrical diagrams - the dash lights for Floor/Fuel Warning are sharing the same wire. I am not sure why the fuel sender's wire would affect the Floor temp sensor's bulb? The only thing I haven't checked is the floor sensor's relay under the passenger seat. I probably can ground the sensor's connector in the back to see if the light goes out - this should verify the relay's operation. Any other ideas? Thanks! Den
-
Salvageable?
There are new dashes available for these cars. You should be able to find them with a search. I think they are around $1k
- Today
-
A Nissan (NISMO) DOHC Kit for the L Series is Officially Available
I appreciate the clarification. The articles I read did not provide that information.
-
Let's show vintage racing pictures. I'll start.
-
SN 00042 Restoration; The Older Twin
I wasn't there when they made the exhaust manifolds, but my assumption would be the same. I would expect they were raw uncoated cast iron. Maybe a thin coat of oil so they didn't flash rust in the parts bin, but that would burn off in the first few minutes of engine running.
-
Odd Bolts in Balance Tube
Glad to help. Hope you make good progress and get things working well soon!
- Yesterday
-
saturday night music thread
I stole this cassette from my step-a s s hole when I was a kid. When cassettes where still off white colored, before the clear ones. I listened to it so much I still know every word to all the songs but this was my favorite.
-
240z 4 speed manual
It doesn’t seem to be.
-
Happy Birthday Peter Brock!
http://www.zcarblog.com/wp-content/uploads/2022/11/IMG_3902-1024x768.jpeg Happy 89th Birthday to our hero Peter Brock! You have been and continue to be inspirational to us Datsun fans worldwide. Here are a few pictures we enjoyed taking with you over the years: http://www.zcarblog.com/wp-content/uploads/2022/11/unnamed-1-1024x768.jpeghttp://www.zcarblog.com/wp-content/uploads/2021/11/DSC05510-1-e1637002594621-1024x1006.jpeg http://www.zcarblog.com/wp-content/uploads/2016/11/lagunaseca2004153-400x300.jpghttp://www.zcarblog.com/wp-content/uploads/2022/11/IMG_2311-1024x768.jpeghttp://www.zcarblog.com/wp-content/uploads/2021/11/IMG_9747-1024x768.jpeg http://www.zcarblog.com/wp-content/uploads/2022/11/sema-1024x1024.jpghttp://www.zcarblog.com/wp-content/uploads/2022/11/275435624_5253829184651694_278823018715978593_n.jpeghttp://www.zcarblog.com/wp-content/uploads/2024/11/314962664_499938492181328_4586337483149355287_n.jpg http://www.zcarblog.com/wp-content/uploads/2024/11/312177026_483959523779225_1687953212474383395_n.jpg http://www.zcarblog.com/wp-content/uploads/2024/11/382583804_692126209629221_266883468108368867_n.jpg View the full article
- Last week
-
Z's on BAT and other places collection
-
Parts for Sale: 280zx Turbo Hood Vent
Thank you, Buddy.
-
Need a welder in Seattle
Hi Bob: If you are still looking for a welder I would recommend Elhot Metal Fabrication. He is working inhouse at the Shop club on 6th Ave S. He has done rust repair on 3 of my cars over the last 20 years and he is top notch. Of course with 30 years of experience, he's not cheap. Cheers, Mark G
-
The time has come for Zedyone to really look at brakes.
You are correct, I always has a very good pedal feel and then I did not. I think part of the issue is a bad check valve, and here is why I say that. I ran the check valve test with a vacuum gage installed down stream of the check valve in between the check valve and the brake booster. Warmed up the engine Let the vacuum gage settle down to about 45 mmHg or so (I think that was the number) Shut off the car and watched. The needle proceeded to drop and drop and drop and drop down to zero after about a minute or so. If memory serves last time I did this test, it held. So I ordered a new one. I will have to see if this helps or not. Either way, I suppose it is time to change it out as I installed that one back in 2009 according to my Z maintenance book I keep.
-
79 280z Brake Problem
Update. It's been several months when I posted questions about a soft feeling brake pedal in my 79 zx. I checked the vacuun check valve and found it to be defective. I didn't even use my vacuum test equipment but instead just removed it and blew and sucked through it and knew it wasn't holding vacuum. I replaced it and now have very good, stock brakes again.
-
Missing keys for a NOS ignition switch
Yes, take it a lock smith. If the core can be removed from the cylinder it isn't that difficult to make a key. Key blanks are common. I can't recall if the core is wafers or pins. Come to think of it, it's a double cut key, so it would be a wafer lock. To remove the core from the cylinder without a key, not a big deal to pick the lock. I have no idea what a lock smith would charge, but it's not a big deal. When I closed my business I kept all the key blanks, I probably have what you need. Jim
-
CAR STALLS WHILE DRIVING!!!
This was a clue that it was an electrical problem. If the engine was still spinning because it was in gear then spark will still move the tachometer needle.
-
Z Restoration Progam
I think you may find @26th-Z and @Carl Beck already have most if not all of the documents. I've hoovered them up for my archive. Will be interesting to see what if goes for this time, I think it sold at least once or maybe twice since the last BAT appearance 6 years ago.
-
Gas Tank Order From J30 in Netherlands
Any update. I suspect a gas tank from S30 World might be in my future along with Vapor Lines from Resurrected Classics.
-
1975 280z Build
I pulled the computer out and took it apart. It looks really good, so I put it back together and started on the ignition module replacement. I followed this diagram that I got from the knowledge base and tried it out, but no joy. I didnt see anything about needing to run it through the ballast resistor, so I left it out of the new circuit. Im not sure which side is + on the coil so I put the new green wire where the old one was. I found another post that had a resistance measurement for the pickup coil. Looks like its suppose to be around 720ohms. Ill check that next time im out. Im sure im missing something, but im was too tired to really use my brain. The module is bolted to the throttle body temporarily. And I broke out my new plug wires as well. Anyone have any suggestions?
-
Dealer instaled AC unit 1971 Make offer
- For @yarb. This doesn’t concern you guys who aren’t in florida
- 280zx 1979 2+2 slick roof restauration
- R200 long nose 3.7 LSD SIDE YOKE ISSUE
All, Thanks for the info. Dropped the R200 in the car, your are correct, the driver side side axle is shorter than the passenger side. Installed the short axle in the CLSD, engaged flush and installed in the car. never run a clutch diff before. Are there better oils and weights to run in a CLSD? Spent the dollars on Red Line 75-90 w full syn for the open diff but not sure this is correct for the clutch unit? Any help would be welcome. Thanks again.- What does this do?
I plugged mine off but it doesn't get very cold down here. Less chances off leaking, losing coolant was my main reason. Lots of info in these threads... https://www.google.com/search?q=plugging+water+to+carbs+240z+classiczcars.com&sca_esv=77dc914585b7f4b2&rlz=1C1VDKB_enUS1121US1121&ei=1oETafjINaKHp84P-LudoAw&ved=0ahUKEwj4i8S_3uqQAxWiw8kDHfhdB8QQ4dUDCBM&oq=plugging+water+to+carbs+240z+classiczcars.com&gs_lp=Egxnd3Mtd2l6LXNlcnAiLXBsdWdnaW5nIHdhdGVyIHRvIGNhcmJzIDI0MHogY2xhc3NpY3pjYXJzLmNvbTIFEAAY7wUyCBAAGKIEGIkFMgUQABjvBTIIEAAYgAQYogQyBRAAGO8FSJZBUOkFWKcfcAF4AJABAJgBlgGgAcYIqgEDMC45uAEMyAEA-AEBmAIKoALsCMICDhAAGIAEGLADGIYDGIoFwgILEAAYsAMYogQYiQXCAggQABiwAxjvBcICCxAAGIAEGLADGKIEwgIKECEYoAEYwwQYCsICCBAhGKABGMMEmAMAiAYBkAYIkgcDMS45oAfSHLIHAzAuObgH5wjCBwUwLjguMsgHFA&sclient=gws-wiz-serp- 1970 drivers side A pillar section
About rust free section from a series 1 . Not using this so up for sale. Hard to find a clean section like this . I’ll ship anywhere 200$ Email Sfinnerty1018@gmail.com - For @yarb. This doesn’t concern you guys who aren’t in florida
Important Information
By using this site, you agree to our Privacy Policy and Guidelines. We have placed cookies on your device to help make this website better. You can adjust your cookie settings, otherwise we'll assume you're okay to continue.